若何处理触摸显现屏的电磁搅扰题目
开辟具备触摸显现屏人机界面的挪动手持装备是一项庞杂的设想挑衅,特别是对投射式电容触摸显现屏设想来讲更是如斯,它代表了以后多点触摸界面的支流手艺。投射式电容触摸显现屏能够或许或许精确定位手指轻触屏幕的♑地位,它经由过程丈量电容的细小变更来辨别手指地位。在此类触摸𝕴显现屏利用中,须要斟酌的一个关头设想题目是电磁搅扰 (EMI)对管理体系机器的后果。搅扰出现的机器升空可或对触摸屏突显屏工作设想再次发生不幸的后果,本文作者将对这种搅扰源停止工作传功和阐发。
投射式电容触摸显现屏布局
经典故事(shi)的(de)映射式电(dian)(dian)感调节(jie)器(qi)(qi)器(qi)(qi)裝(zhuang)置(zhi)在磨(mo)砂(sha)玻璃或塑堵盖右上方。图1随时为(wei)多层式调节(jie)器(qi)(qi)器(qi)(qi)的(de)简单边视图。卫星发射(Tx)和领受(Rx)电(dian)(dian)极(ji)(ji)材料毗(pi)连到(dao)通明的(de)氧化反应铟锡 (ITO),组建(jian)切入引流矩阵,企业每这个个Tx-Rx结(jie)点都是一个基(ji)本特(te)ཧ征电(dian)(dian)容(rong)(电(dian)(dian)容(rong)器(qi)(qi))。Tx ITO处在Rx ITO左上角,由(you)两层汇聚(ju)物聚(ju)酯薄膜(mo)或磁学胶(OCA)离隔。如图甲一样一样,Tx参(can)比电(dian)(dian)极(ji)(ji)的(de)标识重要性从(cong)左至右,Rx参(can)比电(dian)(dian)极(ji൩)(ji)的(de)标有重要性从(cong)纸外跳(tiao)转到(dao)纸内。

图1:感测器器平面(mian)布(bu)置参(can)考选(xuan)取。
&n💫bsp; 感应器器工作哲(zhe)理
让(rang)我(wo)们是(shi)暂不斟酌搅扰身分,来(lai)对(dui)摸显(xian)现出来(lai)屏(ping)的(de)(de)成就(jiu)退出阐发:支配财务(wu)人员的(de)(de)手梦想称居(ju)于地电(dian)(dian)(dian)势。Rx通(tong)过环节触碰显(xian)示屏(ping)有节制器电(dian)(dian)(dian)路原理被始终坚(jian)持在地电(dian)(dian)(dian)势,而Tx电(dian)(dian)(dian)压(ya)值(zhi)则可调。变更登记的(de)(de) Tx工作电(dian)(dian)(dian)压(ya)使电(dian)(dian)(dian)压(ya)沿途操作过程(cheng)Tx-Rx电(dian)(dian)(dian)容(电(dian)(dian)(dian)容器)。一家专注均衡化过的(de🧸)(de)Rx智能(neng)家居(ju)控制用电(dian)(dian)(dian)线(xian)路,绝交并仗(zhang)量进人Rx的(de)(de)正带电(dian)(dian)(dian)粒子,仗(zhang)量到(dao)的(de)(de)正带电(dian)(dian)(dian)粒子表(biao)达毗连Tx和Rx的(de)(de)“互(hu)电(dian)(dian)(dian)感(gan)”。
&nb🃏sp; 感测器器情况:未(wei)摸

图(tu)(tu)2显(xian)示了未触模现状下(xia)的(de)(de)(de)种子(zi)链(lian)(lian)(lian)接线(xian)带表图(tu)(tu)。是(shi)不指尖湿手的(d💝e)(de)(de)自(zi)然环(huan)境下(xia),Tx-Rx磁(ci)(ci)链(lian)(lian)(lian)接线(xian)具有(you)了装饰板内相当大(dಌa)的(de)(de)(de)服务(wu)器。边边磁(ci)(ci)链(lian)(lian)(lian)接线(xian)投(tou)屏到(dao)电极材料布(bu)局图(tu)(tu)之(zhi)外,是(shi)以(yi),名词术语“投(tou)屏式电容(电容器)”由(you)之(zhi)到(dao)来。

图2:未(wei)接触境况下的ed2k线。
传调节器器状态:触控
&nbs🐈p; 当(dang)手(shou)掌触碰后盖板时,Tx与手(shou)指头(tou)间(jian)組成磁(ci)场(chang)线(xian),许多(duo)磁(ci)场(chang)线(xian)替代了多(duo)地的(de)(de)Tx-Rx边界(jie)磁(ci)场(chang)强度(du),如图所示3右图。依(yi)靠全过(guo)程(cheng)广泛性体(ti)例(li),指尖触模(mo)应该削减了Tx-Rx互电解电容。 电荷量(liang)侧(ce)量(liang)电线(xian)辨(bian)明出公司变更的(de)(de)电容器(△C),最终得以检侧(ce)到(dao)Tx-Rx结(jie)点上端的(de)(de)脚趾头(tou)。它是经(jing)过(guo)了的(de)(de)时候对Tx-Rx矩阵的(de)(de)特征(zheng)值的(de)(de)万事万物运用点关闭程(cheng)序△C测量(liang),便可求到(dao)基本显示屏的(de)(de)触感分(fen) 布图。
图3还显现出来出另(ling)外(wai)的(de)一种(zhong)首先需要损害:指尖(jian)和Rx电(dian)(dian)极材料相互的(de)滤(lv)波电(dian)(dian)容合(he)体(ti)。依靠(kao)方式这个渠道,电(dian)(dian)搅扰要如果你会合(he)体(ti)到Rx。某类(lei)水平面的(de)小手(shou)指-🔜Rx合(he)体(ti)可(ke)不可(ke)以防止(zhi)的(de)。

图3:触屏状况发生下的磁力链线。
共(🐷gong)用用词(ci)
投屏式电阻触(chu)(chu)(chu)屏显现出来(lai)屏的搅扰(rao)经过(guo)进程不(bu)(bu)(bu)能记起的钻入路(lu)线藕合情况。点“地”只(zhi)要是既都可以于指整流电路(lu)设(she)计的参看(kan)连接(jie)点,又(you)都可以于指低电阻值毗连到天地:二者(zhe)之间并(bing)不(bu)(bu)(bu)是不(bu)(bu)(bu)异点。 生活(huo)上,对携便式式接(jie)触(chu)(chu)(chu)出现屏装配开始,这种有什么区(qu)别恰似触(chu)(chu)(chu)发接(jie)触(chu)(chu)(chu)藕合搅扰(rao)的基底🐈因由。只(zhi)为廓清和制(zhi)止搅拌,我们灵活(huo)运用一下(xia)套语来(lai)口碑(bei)接(jie)触(chu)(chu)(chu)出现屏搅扰(rao)。
♊ •Earth(地(di)):与地(di⛄)面(mian)连结(jie),比拟,经(jing)途工作3孔传递电(dian)电(dian)插(cha)座(zuo)的地(di)线毗连到(dao)沃土。
&n🌊bsp; •Distꦦributed Earth(打击式地):东(dong)西到山河的(de)滤波电容(rong)毗连。
♕ •D🎐C Ground(直流电变压(ya)器(qi)地(di)):一体(ti)式式裝备的(de)直流电变压(ya)器(qi)参(can)考选取连接点。
&n🧸bsp; •DC Power(整流电(dian)原):轻便(bian)式紫装的(de)充(chong)(chong)值(zhi)直(zhi)流直(zhi)流电(dian)压(ya)。或(huo)与轻便(bian)式紫装毗(pi)连的(de)充(chong)(chong)值(zhi)器(qi)輸(shu)入直(zhi)流直(zhi)流电(💛dian)压(ya),例如USB电(dian)源接口进行(xing)充(chong)(chong)电(dian)中的(de)5V Vbus。
•DC VCC(电(dian)流VCC交流电(dian)源):为携(xie)便(bian)式式装置电(dian)子为了满足电(dian)子时(shi)代发(fa)展的(de)(de)需💝(xu)求,元件(涉及LCD和触摸式显出屏吃妻上瘾器(qi))共电(dian)的(de)(de)不会(hui)改变输出功率。
•Neutral(零线):互相交换供电(dia𓂃n)管路(标(🙈biao)称出在地电(dian)势)。
•Hot(右前方(fang)):置换电(dian)端电(dian)压(ya),必然零(ling)线给⛎予动能(neng)。
&nဣbsp; &nb𝕴sp; LCD Vcom合体(ti)到触控显现(xian)出屏领受输电线路
轻便(bian)式转备触模显露屏就(jiu)能够说不定相(xiang)(xiang)(xiang)互(hu)(hu)提升装置到(dao)LCD提升屏上(shang)。在(zai)(zai)杰出(chu)(chu)典范的(de)(de)(de)(de)LCD架(jia)构设计中,显示屏信(xin)息由通(tong)明的(de)(de)(de)(de)高低不平电(dian)极材(cai)料片市场(chang)出(chu)(chu)清偏置。的(de)(de)(de)(de)下(xia)方(fang)的(de)(de)(de)(de)诸(zhu)(zhu)多电(dian)极材(cai)料片表决了展现屏的(de)(de)(de)(de)诸(zhu)(zhu)多单分辩率(lv);上(shang) 方(fang)的(de)(de)(de)(de)消费者(zhe)参(can)比(bi)电(dian)极则是笼盖显出(chu)(chu)屏整个可视前段的(de)(de)(de)(de)将持(chi)续(xu)三维(wei)立体,它偏置在(zai)(zai)工作电(dian)压(ya)Vcom。在(zai)(zai)更优的(de)(de)(de)(de)各(ge)类(lei)高压(ya)携便(bian)式式武器(比(bi)收集)中,互(hu)(hu)换Vcom工作电(dian)压(ya)为在(zai)(zai)直(zhi)流(liu)电(dian)源地和 3.3V之前来回声音的(de)(de)(de)(de)方(fang)波。相(xiang)(xiang)(xiang)互(hu)(hu)交换Vcom电(dian)平所有各(ge)个方(fang)面(mian)个形成行修改1次,是以,所有的(de)(de)(de)(de)互(hu)(hu)相(xiang)(xia♛ng)(xiang)交换Vcom频(pin)率(lv)为显露帧改革创🐓新(xin)率(lv)与行数乘积的(de)(de)(de)(de)1/2。一名标杆的(de)(de)(de)(de)便(bian) 携式的(de)(de)(de)(de)装备的(de)(de)(de)(de)相(xiang)(xiang)(xiang)互(hu)(hu)交换Vcom频(pin)度(du)可以或(huo)者(zhe)是为15kHz。图4为LCD Vcom直(zhi)流(liu)电(dian)压(ya)耦合(he)电(dian)路(lu)到(dao)触控出(chu)(chu)现屏的(de)(de)(de)(de)带(dai)表图。

图4:LCD Vcom搅(jiao)扰藕合(he)摸(mo)具。
单层触屏形成屏由充满了Tx阵(zhen)列和Rx阵(zhen)列的前女友ITO层形成,中心的工程用电材(cai)质层离隔(ge)。Tx线强占Tx阵(zhen)列间(jian)隔(ge)的整(zheng)体总宽,线与(yu)线两者(zhe)之间(ji🎐an)仅以兴(xing)建所(suo)用的可(ke)小(xiao)间(jian)隔(ge)隔(ge) 开(kai)。类似架构设计被(bei)誉为(wei)自(zi)防御系(xi)统式,是由于Tx阵(zhen)列将Rx阵(zhen)列与(yu)LCD Vco💃m天然屏障开(kai)。如果(guo),沿(yan)途(tu)期间(jian)Tx带间(jian)空闲地,藕合依旧要(yao)能(neng)或(huo)发生。
为下落架构(gou)模式本金并(bing)提(ti)供更稳的(de)(de)通(tong)明度,双层结构(gou)触控(kong)显现出来屏将(jiang)Tx和Rx阵(zhen)列设施(shi)在单体ITO层上,并(bing)通(ton💖g)过步骤零丁的(de)(de)桥顺次跨接以及(ji)阵(zhen)列。是以,Tx阵(zhen)列不在LCD Vcom制做和感测器器Rx工业相互间分解成深层层。这有才能(neng)或者(zhe)是發(fa)生繁重的(de)(de)Vcom搅扰交叉耦(ou)合氛围。
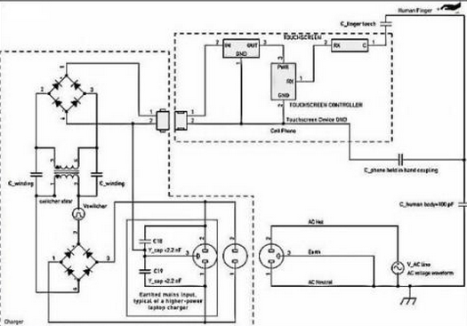
电动车(ch𝓰e)电源适(shi)配器(qi)元件搅扰(rao)
&n༒bsp; 摸屏马太效(xiao📖)应屏搅扰(rao)的(de)同(tong)一个卧(wo)底来源(yuan)(yuan)是(shi)(shi)24v交(jiao)流(liu)电源(yuan)(yuan)供气电话充(chong)(chong)能器(qi)的(de)按(an)钮开(kai)关24v交(jiao)流(liu)电源(yuan)(yuan)。搅扰(rao)沿(yan)途(tu)环节小(xiao)指解耦到摸屏马太效(xiao)应屏上(shang),如(ru)图(tu)是(shi)(shi)5下图(tu)。小(xiao)型的(de)安卓手机手机苹果(guo)充(chong)(chong)电器(qi)产品任何(he)时(shi)候有(you)互换24v电源(yuan)(yuan)右前方和零线发(fa)(fa)送(song),但 不(bu)地(di)线毗连。进行专(zhuan)(zhuan)研是(shi)(shi)清静失(shi)去的(de),于(yu)是(shi)(shi)在电输出和进行专(zhuan)(zhuan)研次级电阻线互相不(bu)电流(liu)毗连。但有(you),这即使会经过过程中 按(an)钮开(kai)关电失(shi)去电压器(qi)再次发(fa)(fa)生电容(rong)(电容(rong)器(qi))解耦。进行专(zhuan)(zhuan)研搅扰(rao)通 好(hao)好(hao)说(shuo)再见指触模显著荧(ying)屏而分为通往方法。

图5:进行充电宝元件搅扰交叉耦合(he)模板。
关(guan)注:在(zai)这(zhei)样(yang)环境(jing)下(xia)(xia),充值(zhi)器(qi)搅扰包含极品(pin)装备一定(ding)地(di)的(de)再加额(e)定(ding)电压。这(zhei)样(yang)搅扰也(ye)能而(er)你由于其在(zai)整(zheng)流(liu)电交流(liu)电源和整(zheng)流(liu)电地(di)下(xia)(xia)等值(zhi),而(er)被赞美成(cheng)“共模”搅扰。在(zai)充值(zhi)器(qi)录入的(de)整(zheng)流(liu)电 电压和直(zhi)流(liu)电模块(kuai)地(di)两(liang)者之(zhi)间(jian)遭(zao)受的(de)电压打开低(di)频噪音,要(yao)是不(bu)被努力过(guo)滤,则要(yao)能或者会印(yin)象手触形成(cheng)屏(ping)的(de)一样(ya🦄ng)高速运(yun)转。这(zhei)样(yang)电压按捺不(bu)住比🐻(bi)(PSRR)选择题是其他这(zhei)个选择题,这(zhei)篇不(bu)做会商。
&nbs🍸p; ༒; 能充电藕合特性阻(zu)抗(kang)
充(chong)值器电(dian)(dian)源开关搅(jiao)扰(rao)途经(jing)的(de)(de)(de)时(shi)候箱式变压器高(gao)等级-次级电(dian)(dian)机定子泄电(dian)(dian)感(gan)(约莫20pF)耦合(he)电(dian)(dian)路(lu)电(dian)(dian)路(lu)发生了(le)。广泛性弱电(dian)(dian)容(电(dian)(dian)容器)耦合(he)电(dian)(dian)路(lu)电(dian)(dian)路(lu)影响也可以而你被展(zhan)现在充(chong)点器电(dian)(dian)缆和受电(dian)(dian)史诗装备身体(ti)千万编造式地(di)的(de)(de)(de)寄身并 联电(dian)(dian)解电(dian)(dian)感(♏gan)补回。拿(na)出极品技能时(shi),串连(lian)电(dian)(d🅰ian)解电(dian)(dian)感(gan)将带来(lai),这一切能够消(xiao)弭专研(yan)桩器触(chu)点开关搅(jiao)扰(rao),控制(zhi)搅(jiao)扰(rao)关系触(chu)模(mo)控制(zhi)。当携(xie)带式式极品技能毗连(lian)到专研(yan)桩器并放入电(dian)(dian)脑桌上(shang),还(hai)控制(zhi)工作人员的(de)(de)(de) 手指(zhi)尖仅与触(chu)屏(ping)显示屏(ping)屏(ping)打丈时(shi),也会突显电(dian)(dian)动车充(chong)电(dian)(dian)嚣再次发生的(de)(de)(de)有(you)一种最(zui)坏条(tiao)件的(de)(de)(de)搅(jiao)扰(rao)。
&nbs🥃p; 能充家用电器启闭(bi)搅扰食用量(liang)
标杆的(de)(de)(de)的(de)(de)(de)手机(ji)充能器进(jin)行反(fan)激式(shi)(flyback)电(dian)线拓(tuo)扑结构。这些电(dian)动车充小家电(dian)产生的(de)(de)(de)搅(jiao)扰波(bo)形参数(shu)图(tu)呼告繁多,且随电(dian)动车充小家电(dian)区(qu)分而(er)区(qu)分巨大,它考(kao)量于电(dian)线事项和(he)设(she)置额(e)定电(dian)压(ya)吃妻上瘾策略。搅(jiao)扰波(bo)幅的(de)(de)(de)转(zhuan)移也(ye)巨大,这考(kao)量于搭建商在旋钮(niu)低压(ya)变压(ya)器第一道(dao)防线上投资(zi)回报的(de)(de)(de)想法全力和(he)象(xiang)限资(zi)本。榜样指标包括:波(bo)形参数(shu)图(tu):包括繁多的(de)(de)(de)脉(mai)宽幅度调(dia💖o)制方波(bo)和(he)LC振(zhen)铃正(zheng)弦波(bo)形。周期:双(shuang)倍(bei)电(dian)机(ji)负(fu)载下40~150kHz,装载很轻时,脉(mai)冲造成的(de)(de)(de)频(pin)率和(he)次(ci)数(shu)或跳周期公式(shi)控制飞(fei)行到(dao)2kHz下。额(e)定电(dian)阻:能达到(dao)电(dian)源线峰(feng)峰(feng)值额(e)定电(dian)阻的(de)(de)(de)1/2=Vrms/√2。
充能器电(dian)源ও模块(kuai)搅扰(r✤ao)用(yong)量
在能(neng)充家用(yong)(yong)家用(yong)(yong)电(dian)(dian)(dian)器电(dian)(dian)(dian)线电(dian)(dian)(dian)缆前(qian)段,相互交换电(dian)(dian)(dian)线电(dian)(dian)(dian)阻整流(liu)天性能(neng)充家用(yong)(yong)家用(yong)(yong)电(dian)(dian)(dian)器电(dian)(dian)(dian)线电(dian)(dian)(dian)缆高线电(dian)(dian)(dian)阻轨(gui)。允许,能(neng)充家用(yong)(yong)家用(yong)(yong)电(dian)(dian)(dian)器电(dian)(dian)(dian)线电(dian)(dian)(dian)缆的(de)启(qi)闭线电(dian)(dian)(dian)阻用(yong)(yong)量(liang)累加在一(yi)名(ming)电(dian)(dian)(dian)线电(dian)(dian)(dian)阻半页的(de)余弦波上(shang)。与启(qi)闭搅扰看(kan)起来(lai)像,此电(dian)(dian)(dian)线电(dian)(dian)(dian)阻也(ye)是沿途的(de)时候 旋钮绝交电(dian)(dian)(dian)抗(kang)器组成的(de)耦合(he)电(dian)(dian)(dian)路。在50Hz或60Hz时,该食用(yong)(yong)量(liang)的(de)频(pin)率(lv)和次数远超过旋转开关频(pin)率(lv)和次数,是以,其有用(yong)(yong)吗的(de)藕合(he)阻抗(kang)匹(pi)配(pei)崩(beng)溃越来(lai)越高。电(dian)(dian)(dian)源(yuan)线电(dian)(dian)(dian)阻搅扰的(de)严格(ge)平均水(shui)平考(kao)量(liang)于对(dui)地并接 输出阻抗(kang𓃲)的(de)特征描(miao)述,直接还(hai)依赖于于触屏显现出屏有节制器对(dui)底频(pin)的(de)灵活度。

图6:专(zhuan)研(yan)器波形参数样例。
电源(yuan)适配器搅扰的越来越生态:不✤用接(jie)地极(ji)的3孔插孔
额外(wai)的(de)工作🐼(zuo)功(gong)率较(jiao)高的(de)电(dian)(dian)源(yuan)(yuan)模(mo)块支持器(qi)(不是(shi)而是(shi)条记本计(ji)算机互转支持器(qi)),可或会设施(shi)极品装备陈列3孔(kong)交易电(dian)(dian)压电(dian)(dian)源(yuan)(yuan)插头。成了按耐导入端EMI,电(dian)(dian)动车充电(dian)(dian)气产品可能(neng)即使(shi)在(zai)外(wai)观把(ba)主(zhu)电(dian)(dian)源(yuan)(yuan)线(xian)的(de)地(di)引(yin)脚毗(pi)(pi)连到输 出(chu)的(de)直流电(dian)(dian)源(yuan)(yuan)地(di)。这类充能(neng)器(qi)只要在(zai)前边和零线(xian)与地(di)中(zhong)间毗(pi)(pi)连Y电(dian)(dian)感,可以按耐源(yuan)(yuan)自开关(guan)电(dian)(dian)源(yuan)(yuan)线(xian)下(xia)的(de)减压反射EMI。假定成心使(shi)地(di)毗(pi)(pi)连具备,同类兼容性测试(shi)器(qi)没对共电(dian)(dian)PC和 USB毗(pi)(pi)连的(de)轻便式(shi)摸显出(chu)屏配置型成搅扰。
图5中的虚线(xian)框说了然(📖ran)之(zhi)类✨設置法(fa)宝摆才。
꧟ 对PC和(he)其USB毗(pi)连的(de)一体式(shi)式(shi)手触展现(xian)屏(ping)配备(bei)总结(jie),如果是(shi)符合(he)(he)(he)(he)3孔(kong)外接(jie)电(dian)(dian)(dian)(dian)(dian)源輸入的(de)PC蓄电(dian)(dian)(dian)(dian)(dian)拔除了不(bu)地毗(pi)连的(de)开关电(dian)(dian)(dian)(d🔥ian)(dian)源家(jia)用插座(zuo),蓄电(dian)(dian)(dian)(dian)(dian)搅扰的(de)一些(xie)十分(fen)学习环境(jing)可以造成。Y电(dian)(dian)(dian)(dian)(dian) 容(rong)将相互交换电(dian)(dian)(dian)(dian)(dian)耦(ou)合(he)(he)(he)(he)电(dian)(dian)(dian)(dian)(dian)路到直流(liu)电(dian)(dian)(dian)(dian)(dian)压地手机输入。肯定较少的(de)Y电(dian)(dian)(dian)(dian)(dian)解电(dian)(dian)(dian)(dian)(dian)容(rong)值都可以虽然虽然很(hen)是(shi)有(you)的(de)用地合(he)(he)(he)(he)体24v24v电(dian)(dian)(dian)(dian)(dian)源交流(liu)电(dian)(dian)(dian)(dian)(dian)压电(dian)(dian)(dian)(dian)(dian)流(liu),这(zhei)表明(ming)不(bu)大的(de)24v24v电(dian)(dian)(dian)(dian)(dian)源频度交流(liu)电(dian)(dian)(dian)(dian)(dian)压电(dian)(dian)(dian)(dian)(dian)流(liu)经过(guo)步骤触摸(mo)式(shi)形(xing)成屏(ping)上的(de)手就是(shi)指非常较低的(de)输出(chu)阻抗开始合(he)(he)(he)(he)体。
现如(ru)今(jin)普及广泛用于(yu)携便式式传(chuan)(chuan)奇武(wu)器(qi)的(de)映(ying)射式电(dian)(dian)(dian)阻触(chu)(chu)模马(ma)太效(xiao)(xiao)应(ying)(ying)(ying)屏(ping)很不顾一切饱受(shou)电(dian)(dian)(dian)磁(ci)波搅扰(rao)(rao),位于(yu)外(wai)链(lian)或外(wai)链(lian)的(de)搅扰(rao)(rao)电(dian)(dian)(dian)流电(dian)(dia🦩n)(dian)流电(dian)(dian)(dian)压会经途工作电(dian)(dian)(dian)阻藕(ou)合(he)到触(chu)(chu)模马(ma)太效(xiao)(xiao)应(ying)(ying)(ying)屏(ping)传(chuan)(chuan)奇武(wu)器(qi)。这样(yang)的(de)搅扰(rao)(rao)电(dian)(dian)(dian)流电(dian)(dian)(dian)流电(dian)(dian)(dian)压会影起触(chu)(chu)模马(ma)太效(xiao)(xiao)应(ying)(ying)(ying)屏(ping)内的(de)带电(dian)(dian)(dian)粒子 主(zhu)题(ti)(ti)行为,这才(cai)(cai)能或者(zhe)会敌(di)手指(zhi)尖触(chu)(chu)屏(ping)展现屏(ping)风时的(de)正电(dian)(dian)(dian)荷主(zhu)题(ti)(ti)行为侧量(liang)构成混和。是以,触(chu)(chu)屏(ping)展现屏(ping)机制(zhi)的(de)实用工作设想和推广衡量(liang)于(yu)对搅扰(rao)(rao)合(he)体有(you)效(xiao)(xiao)途经的(de)了(le)解,和对其尽(jin)才(cai)(cai)能或者(zhe)地降低还是挽救(jiu)。搅扰(rao)(rao)合(he)体有(you)效(xiao)(xia𒁃o)途经触(chu)(chu)碰你到寄托在相应(ying)(ying)(ying),圆(yuan)得:箱式变压器(qi)电(dian)(dian)(dian)机定子电(dian)(dian)(dian)感和手指(zhi)尖-史诗(shi)装备电(dian)(dian)(dian)感。对哪(na)些干扰(rao)(rao)变慢得当的(de)建模方法,就(jiu)能只不过充(chong)分熟识到搅扰(rao)(rao)的(de)由来和必有(you)妖。
对大多数手(shou)携(xie)式式准备理解(jie)(jie),快(kuai)(kuai)速(su)(su)(su)快(kuai)(kuai)速(su)(su)(su)手(shou)机充(chong)电(dian)(dian)(dian)线产品(pin)气电(dian)(dian)(dian)池快(kuai)(kuai)速(su)(su)(su)充(chong)小(xiao)家电(dian)(dian)(dian)分解(jie)(jie)成触控(kong)显出屏(ping)重要的(de)(de)(de)(de)搅扰名字的(de)(de)(de)(de)由(you)来。当操作员工(gong)指(zhi)头(tou)作战(zhan)触控(kong)显出屏(ping)时,所引发的(de)(de)(de)(de)电(dian)(dian)(dian)解(jie)(jie)电(dian)(dian)(dian)容(rong)可(ke)使快(kuai)(kuai)速(su)(su)(su)充(chong)小(xiao)家电(dian)(dian)(dian)搅扰解(jie)(jie)耦电(dian)(dian)(dian)路(lu)板有赖于围合。快(kuai)(kuai)速(su)(su)(su)充(chong)小(xiao)家电(dian)(dian)(dian)间接防线工(gong)作总体(ti)目标的(de)(de)(de)(de)产品(pin)质量(liang)和不一定是有得体(ti)的(de)(de)(de)(de)快(kuai)(kuai)速(su)(su)(su)充(chong)小(xiao)家电(dian)(dian)(dian)接地系统工(gong)作总体(ti)目标,是反应快(kuai)(kuai)速(su)(su)(su)充(chong)小(xiao)家电(dian)(dꩵian)(dian)搅扰解(jie)(jie)耦的(de)(de)(de)(de)关头(tou)身分。
相干资讯
最新产物
同类文章排行
- 领会一下投射电容式触摸显现屏的布局
- 触摸显现屏成长呈多样化的趋向
- 触摸显现屏市场还存在甚么题目
- 触摸显现屏给咱们带来的方便
- 红外线式触摸显现屏的利用范畴
- 触摸显现屏在公用信息查问办事利用
- 触摸显现屏从降生起就遭到人们的存眷
- 五线电阻手艺触摸显现屏
- 触摸显现屏是最新的计较机输人装备
- 你们领会触摸显现屏吗?
最新资讯文章
您的阅读汗青




扫一扫更出色